系统说明:1.干式过滤应严格按照设计。2.分析污染物成分避免活性炭沸石中毒堵塞。3.安装装置应全面可靠。
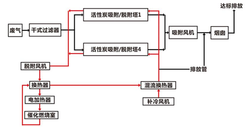
主要利用活性炭沸石吸附废气中的有机污染物,浓缩后的废气经由催化剂催化燃烧。一共2条净化通路,1为沸石吸附排放;
2为浓缩裂解净化排放。
系统为固定床吸附+催化燃烧。主要由预处理装置、活性炭沸石固定床、CO、安全装置、风机烟囱等组成。

版权所有:苏州众清环保科技有限公司 电话:195-2277-3668
地址:苏州市工业园区宏海大厦1幢2003室 技术支持:苏州众清环保科技有限公司 [苏州众清环保科技有限公司] ICP备案编号:苏ICP备16061693号-1